Turbine helicopter battery charging
Specifically, our experience with the Robinson R66 lithium-ion battery
Dealing with a weak lithium battery
We had the misfortune with a weak battery and so I thought I would share some tips that may be helpful for R66 owners, mainly aimed at those with the 17Ah lithium option as shown below. If you regularly update your Garmin avionics databases, read on!
After a bit of trial and error, I have made some conclusions so if this is TLDR just jump to the bottom.
As you know, weak batteries create a hot start risk for turbines, as described in the R66’s POH, for example:


If you try and start with a volatge of around 23v then you will notice that the N1 struggles to get up past the 16% marked by the white triangle. Robinson do say that you can push fuel in at 12% in cold weather but in my experience this is very risky unless you are sure the battery voltage is well over 26v (24.5v is for lead acid). Voltages for li-ion drop off far more rapidly than lead acid as they deplete.
The protection circuitry in the R66 means that if the battery reaches a state of discharge that could damage the cells then it will turn its self off, even if you are mid start. The backup 9v batteries will come online to only keep engine instruments alive and so any overtemp can be reported.
So if you have a low voltage and/or you tried to start and the starter was weak, you are out of options unless you have one of the following.
Option 1 — A start stick (around $1500+)
Does not require a nearby mains power source.

In our experience, this was next to useless (although ours was a different brand to that shown). We tried starting with the stick itself at 56% charge and nearly had a hot start. They are also expensive for what they are (just try finding the price online and you will see what I mean – no one shows the prices) and, if carried around, completely defeat the weight advantage of the lithium battery. The start stick has a NATO plug which fits into the socket by the pilot seat:

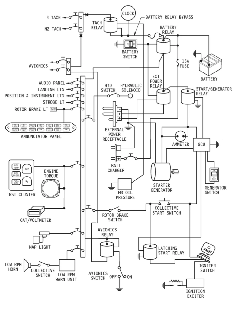
Note that this front power port on the R66 will only charge the battery with the master on. As you can easily tell from the wiring diagram below 🙂

Option 2 — A “starter” GPU (about $2000)
Requires a nearby mains power source.

The start procedure demands a high level of power (and therefore current) so starter units are differentiated from “continuous” units. In our view they are a bit of overkill for the home aircraft user and would be more likeley someting like a service centre would justify.
The Red Box RB25A has a 1200A capacity (as compared with 25A that you would generally need for avionics).
Option 3 — A “continuous” GPU (about $1200)
Requires a nearby mains power source.

Continuous GPU for running avionics on the ground

The unit we have experience of is an RBPS25 made by Red Box but there are lots of people that make them. The idea is that you plug it in to the front NATO port (making sure it is in the 28v not 14v mode) and then turn on the helicopter master battery switch. Two things happen: firstly the avionics now suck all the power from the GPU which is actually very satisfying. If the battery heater comes on (and this uses lots of power) then the GPU provides it.
The second thing that happens is that because the master switch is on, the GPU does a bit of battery charging. It is not intended as a charger though because the voltage doesn’t decline as the battery charges thus you can overcharge the battery.
The RBPS25 feels like a quality piece of kit and we generally leave it on the back seat ready for any avionics updates. By the way, running all the avionics for around 15 minutes is enough to flatten the battery to below 24.5 — tested!
Note that when we first switch in the master, the power requirement is pretty high for a few minutes (even without the battery heater)

After a while it settles down to around 8 amps with the avionics switched on.

Option 4 — A lithium battery charger ($150)
This is a cheap option and possibly all you really need in practical terms. Leave it connected all the time and the battery will always be strong. If you are constantly charging and draining the battery then you are possibly shortening its life which is why a combination of option three and option four is what we use.


IP65 in Li-ion mode, with app showing status
We spoke to Dan at Robinson who recommended the Victron Energy Blue Smart charger — https://amzn.to/3LQdTf2 in the UK store. As the master switch is left off, you have to attach the crocodile clips to the designated charging points in the engine bay.


The Blue Smart IP65 is equipped with built-in Bluetooth, so the status of the charger and the battery can be checked on your phone with the VictronConnect app. If you go with this option, here are some tips from Dan:
- It can an be used as a power supply ( left plugged into the aircraft while aircraft is powered up ).
- Don’t keep it plugged in during engine start.
- Just keep in mind that it only produces 8 amps, so if the aircraft
uses 20 amps to run avionics, you will still run the battery down,
just at a slower rate. (In our tests the aircraft drew 8 amps with all the avionics on). - It has a ‘Storage’ mode ( it sleeps for a week, wakes up and recharges the
battery, and sleeps for another week ). It will maintain the battery at 26.4 VDC during ‘Storage’ mode. If you want to top it off before you disconnect it, a quick press of the ‘Mode’ button or cycle of the AC power input will make the charger top off the battery to 28.8 VDC while you perform your walkaround.

After a few hours, I checked the app and noticed that it had gone into Storage mode automatically:

Option 5 — a combo “continuous” GPU and charger ($1400)
We haven’t seen this is in the flesh but it is recommended and badged by Robinson.

You can see that it has both the NATO plug and crocodile clips. So you can either use it as a charger or you can connect the NATO plug and use it as a continuous GPU.
In researching, I also found a video by Monica at Robinson on hot starts at https://www.youtube.com/watch?v=aKzUbiFtvD4
Conclusions
If you use the heli a lot, you are unlikely to have battery issues at all. If you leave it for weeks without use and/or you need to power up the avionics for updates then you really need some form of GPU. The cheapest option, the Victron charger, is actually the best in my opinion. It quietly keeps the battery topped up and the 8 amps is pretty much enough to handle the avionics. For under $200 its really once of the better heli buys.
I actually keep the charger in the rear compartment as the box slots nicely above the extender tank.


